一、采购人:快盈v3
二、采购项目名称:超导腔后处理溶液配制及清洗系统
三、招标编号: HEPSTF-A7-010102-17-0019
四、资金来源:财政性资金,已落实,采购预算70万元。
五、招标产品内容:
(一)项目名称:超导腔后处理溶液配制及清洗系统
(二)数量:1套
(三)项目简介:
高能同步辐射光源(HEPS)是我国“十三五”期间计划建设的具有世界最高光谱亮度的高性能高能同步辐射光源。快盈v3正进行高能同步辐射光源验证装置(High Energy Photon Source Test Facility,HEPS-TF)预制研究和工程验证。本项目是对高能光源HEPS-TF项目中超导腔后处理溶液配制及清洗系统的设计和制造进行的国内公开招标。
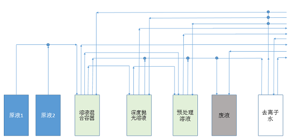
本项目主要由溶液配制单元、预处理循环单元、溶液循环单元、清洗单元、回收排放单元等部分构成。其目的是为超导腔后处理提供溶液配制,实现各单元的溶液供给,及各单元之间的溶液调配与废液排出,并完成各个系统的清洗。系统管路原理示意图如下图1所示。

图1:系统管路原理示意图
本系统溶液配制单元,为两酸路供给配制系统,溶液分别为98%的浓硫酸与49%的氢氟酸,其配置比例为9:1。该系统各项功能的实现可由相关控制系统自动完成。其中,配制单元设计时需考虑该系统的两溶液的混合及冷却方案。由于浓硫酸的存在,在溶液配制过程中,有大量的热量产生,因此需在溶液配制过程对溶液进行冷却。要求在室温为25℃的情况下,将溶液温度控制在35℃以下,且配制速度不小于50L/ hour。其他单元内,除了去离子水容器外,溶液均为硫酸与氢氟酸的混合溶液。
本项目招标人提供超导腔后处理溶液配制及清洗系统的设计技术要求和原理说明,投标人进行工艺设计和制造,招标范围包括该系统的工艺设计、原材料采购、泵组、换热器、冷水机、流量计等部件的采购、加工制造、焊接、系统检漏调试、出厂测试、包装、运输、保险、安装调试、配合验收及提供售后服务等。交货周期为:在合同签订后5个月内完成超导腔后处理溶液配制及清洗系统的加工制造和通过出厂验收,并运往甲方指定地点(暂定为北京市石景山区玉泉路19号乙中科院高能物理研究所)。
主要技术要求如下:
1. 可实现溶液的配制,可实现各单元对超导后处理的溶液供给、各单元间的溶液循环、管路的清洗和废酸的排放;
2. 系统可适用于HF、H2SO4溶液;
3. 接液部分均满足高洁净品质;
4. 溶液配制速度≥50L/hour,供液流量≥20L/min;
5. 配液控制方式:配液精度±1%;
6. 配酸温度≤35℃(室温在25℃);
7. 去离子水储箱容积:2500L;
8. 系统阀门及管路材质:PFA/PVDF;
9. 酸液供给源:气动泵
10. 设备部分采用PP外壳做包板,金属骨架作支撑,所有外露金属需包覆;
11. 可实现自动控制和数据获取
12. 溶液排除后,无管路残留积液
13. 检漏。将加0.12MPa的氮气正压,半小时内压力降低小于千分之二。
六、投标资格:
本项目为国内招标,投标资格条件要求如下:
(1)政府采购法第二十二条规定的资格条件。
(2)投标人应为在中华人民共和国境内合法注册的法人或其他组织,是所投产品的生产商,应具有必要的生产设备和生产场地,有自主完成本项目制造、加工检验和组装的能力。
(3)按本招标公告规定方式购买招标文件并登记。
(4)本项目不接受联合体投标。
(5)本项目只接受原产地在中华人民共和国境内的产品投标。
七、招标文件发售时间:2017年7月7日~2017年7月17日(公休日除外)
每天9:00~11:00、14:00~16:30(北京时间)
八、招标文件发售地点:北京市石景山区玉泉路19号乙院(高能所)主楼A135室(大装置管理中心)
九、招标文件购买方式:
招标文件每套(含招标文件正文及图纸)500元人民币(招标文件正文和图纸仅提供电子版,购买时请携带U盘),图纸仅供投标人在制作投标文件期间使用。招标文件售出不退。
如需邮购,请电汇标书费(500元),并将银行出具的汇款回单、公司名称、联系人、联系电话、详细通信地址等信息用E-mail形式发送至wangwp@ihep.ac.cn。我们收到邮件后会立即将招标文件正文及图纸(电子版)用E-mail发给您。
投标时将收取14000元(电汇)作为投标保证金。
注意:投标单位购买招标文件时请携带单位介绍信(盖公章)备查。请在介绍信上注明单位全称及其地址、邮编;联系人及其联系方法(包括手机、电话、传真、E-mail地址等)或提供购买人个人名片以便联系。
十、投标截止时间:北京时间2017年7月28日下午2:00
十一、投标文件递交地点:北京市石景山区玉泉路19号乙院(高能所)主楼A419室(大装置管理中心)
十二、开标时间:北京时间2017年7月28日下午2:00
十三、本项目联系方式:联 系 人:王文萍
Email:wangwp@ihep.ac.cn
电 话:010-88236304
全 称:快盈v3
开户银行:中国工商银行北京永定路支行
账 号:0200 0049 0901 4451557
附件下载:
